LTM4639 7Vin、5Vout/20A μModule 设计
详情介绍
概览
设计资源
评估硬件
产品型号带"Z"表示符合RoHS标准。评估此电路需要下列选中的电路板
- EVAL-CFTL-6V-PWRZ ($17.00) Wall Power Supply for Eval Board
- EVAL-CN0218-SDPZ ($55.00) 500 V Common-Mode Voltage Current Monitor
- EVAL-SDP-CB1Z ($99.00) Eval Control Board SDP
驱动/参考代码
Software such as C code and/or FPGA code, used to communicate with component's digital interface.
优势和特点
- 0至500 V共模电压
- 单电源电压
- 电流隔离保护了处理器
- 为数字控制创建隔离电源
- 单向电流监控系统
电路功能与优势
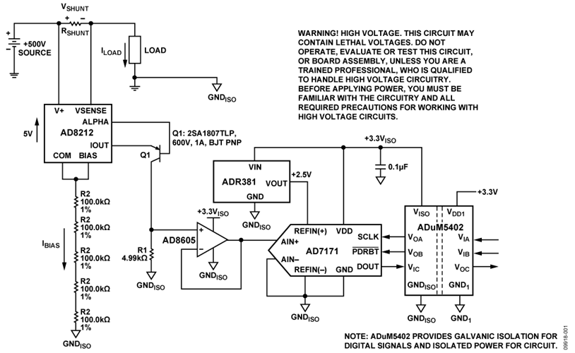
图1所示电路监控系统中的电流,可在高达+500 V的正高共模直流电压下工作,且误差小于0.2%。负载电流通过一个电路外部的分流电阻。分流电阻值应适当选择,使得在最大负载电流时分流电压约为500 mV。

 
图1:高共模电压电流监控器(未显示所有连接和去耦)
与外部PNP晶体管配合使用时, AD8212 能在具有大于500 V的正高共模电压情况下,精确放大小差分输入电压。
电流隔离由四通道隔离器ADuM5402提供。这不仅是为了提供保护,而且还可将下游电路与高共模电压隔离开来。除了隔离输出数据以外,数字隔离器ADuM5402还为电路提供+3.3 V隔离电源。
AD7171 的测量结果通过一个简单的双线SPI兼容型串行接口,以数字码形式提供。
这一器件组合实现了一款精确的正高压供电轨电流检测解决方案,具有器件数量少、低成本、低功耗的特点。
电路描述
该电路针对最大负载电流IMAX下500 mV的满量程分流电压而设计。因此,分流电阻值为RSHUNT = (500 mV)/(IMAX)。
AD8212工艺具有65 V的击穿电压限制。因此,共模电压必须保持在65 V以下。通过采用外部PNP BJT晶体管,共模电压范围可以扩展到500 V以上,具体取决于晶体管的击穿电压。

 
图2:AD8212采用外部PNP晶体管的高压工作模式
AD8212没有专用电源。相反,该器件实际上利用一个内部5 V串联调节器使自身“浮动”脱离500 V共模电压,从而创建出一个5 V电源,如图2所示。此调节器确保所有端子中的最大负端COM(引脚2)始终要比电源电压(V+)低5 V。
在此工作模式下,AD8212电路的电源电流(IBIAS) )完全基于电源电压范围和所选的RBIAS电阻值。例如,对于V+ = 500 V和RBIAS = 500 kΩ,
IBIAS = (500 V −5 V)/RBIAS = 990 μA。
在此高电压模式下, IBIAS应当介于200 μA和1 mA之间。这样可以确保偏置电路处于激活状态,从而让器件可以正常工作。
注意,500 kΩ偏置电阻(5 × R2)由五个单独的100 kΩ电阻构成。这是为了提供保护,以防电阻电压击穿。通过消除电阻串正下方的接地层,可以增加额外的击穿保护。
流经外部分流电阻的负载电流在AD8212的输入端产生电压。内部放大器A1通过促使晶体管Q1籍由电阻R1传导必要电流做出响应,以均衡放大器A1反相和同相输入端处的电位。
流过晶体管Q1发射极的电流(IOUT) 与输入电压(VSENSE) 成比例,因此也就与流过分流电阻(ILOAD) 的负载电流(RSHUNT)成比例。输出电流 (IOUT)通过外部电阻转换成电压,而外部电阻值取决于应用中所需的输入至输出增益。
AD8212的传递函数为:
I OUT = gm × V SENSE
V SENSE = I LOAD × R SHUNT
V OUT = I OUT × R OUT
V OUT = (V SENSE × R OUT)/1000 gm = 1000 μA/V
输入检测电压具有固定范围,即0 V至500 mV。输出电压范围可以根据ROUT值进行调整。当VSENSE发生1 mV变化时,即可在IOUT上产生1 mA变化,而当后者流过5 kΩ电阻时,又会在VOUT处产生1 mV变化。
在图1所示电路中,负载电阻为24.9 kΩ,因此增益为5。500 mV的满量程输入电压会产生2.5 V输出,这对应于AD7171 ADC的满量程输入范围。
AD8212输出设计用于驱动高阻抗节点。因此,如果与转换器接口,则建议对ROUT两端的输出电压进行缓冲,以保证AD8212的增益不受影响。
注意, ADR381 和AD7171的电源电压由四通道隔离器ADuM5402的隔离电源输出(+3.3 VISO)提供。
AD7171的基准电压由精密带隙基准电压源ADR381提供。ADR381的初始精度为±0.24%,典型温度系数为5 ppm/°C。
虽然AD7171 VDD和REFIN(+)都可以采用3.3 V电源,但使用独立的基准电压源可提供更高的精度。可选择2.5 V基准电压源来提供充足的裕量。
AD7171 ADC的输入电压在ADC的输出端转换为偏移二进制码。ADuM5402为DOUT数据输出、SCLK输入和 PDRST 输入提供隔离。虽然隔离器是可选器件,但建议使用该器件来保护下游数字电路,使其不受故障状况下的高共模电压影响。
代码在PC中利用SDP硬件板和LabVIEW软件进行处理。

 
图3:评估软件监控测试电路分流电压
图4中的曲线图显示,受测试的电路如何在整个输入电压范围(0 mV至500 mV)实现了不足0.2%的误差。另外还比较了LabVIEW记录的ADC输出代码与基于理想系统而计算的理想代码。

 
图4. 输出和误差与分流电压的关系
PCB 布局考虑
在任何注重精度的电路中,必须仔细考虑电路板上的电源和接地回路布局。PCB应尽可能隔离数字部分和模拟部分。本PCB采用4层板堆叠而成,具有较大面积的接地层和电源层多边形。有关去耦技术的信息,请参阅指南MT-101。
AD7171和ADuM5402的电源应当用10 F和0.1 F电容去耦,以适当地抑制噪声并减小纹波。这些电容应尽可能靠近相应器件,0.1 F电容应具有低ESR值。对于所有高频去耦,建议使用陶瓷电容。
应仔细考虑ADuM5402原边和副边之间的隔离间隙。EVAL-CN0218-SDPZ电路板通过拉回顶层上的多边形或器件,并将其与ADuM5402上的引脚对齐来使该距离最大。
电源走线应尽可能宽,以提供低阻抗路径,并减小电源线路上的毛刺效应。时钟和其它快速开关的数字信号应通过数字地将其与电路板上的其它器件屏蔽开。
有关本电路笔记的完整设计支持包,包括电路板布局布线,请参阅http://www.analog.com/CN0218-DesignSupport。
常见变化
关于正电源的高端检测,目前有多种解决方案可用,包括使用检测放大器、差动放大器或二者某种组合的IC解决方案。 “高端电流检测:差动放大器VS.电流检测放大器”一文(模拟对话,2008年1月)介绍了电流检测放大器和差动放大器的使用,阅读请访问:www.analog.com/HighSide_CurrentSensing
下列ADI公司产品的URL链接有助于解决电流检测问题:
 电流检测放大器: www.analog.com/CurrentSenseAmps
 差动放大器:www.analog.com/DifferenceAmps
 仪表放大器: www.analog.com/InstrumentationAmps

 
图4:正共模电压大于+65 V时的双向电流检测
图4显示了一种可选电路,需要针对大于+65 V的正共模电压进行双向电流检测时可以使用该电路。通过在该配置中实施另一个AD8212,可以分别测量电荷和负载电流。注意,V OUT1会随着ILOAD流过分流电阻而不断升高。V OUT2会随着I CHARGE流过分流电阻而不断升高。




