LTM4675 具串行接口 / PMBus 的 18A、5V 输出 DC/DC μModule 稳压器
详情介绍
概览
设计资源
驱动/参考代码
Software such as C code and/or FPGA code, used to communicate with component's digital interface.
优势和特点
- 18位ADC驱动器电路
- 最高转换速度1MSPS
- 系统功耗为17mW
电路功能与优势
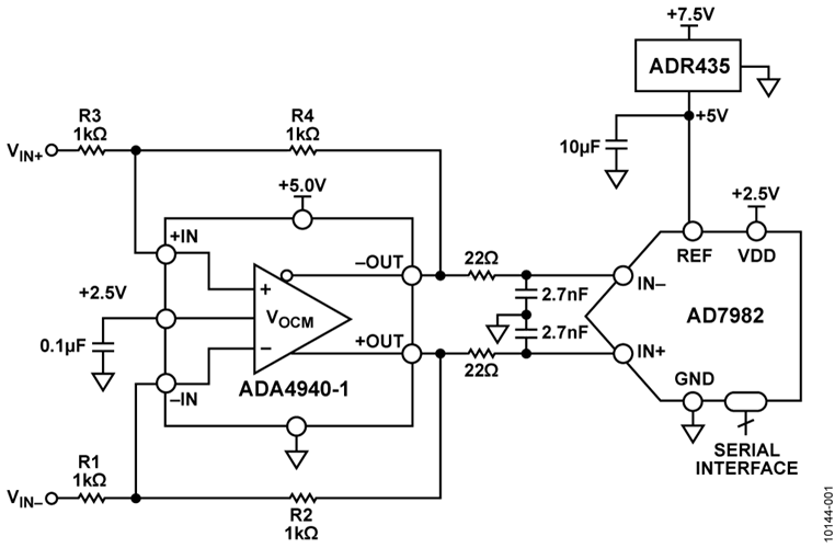
图1所示电路使用超低功耗、18位1 MSPS ADCAD7982 ,由低功耗全差分放大器ADA4940-1来驱动。低噪声精密5.0V基准电压源ADR395用于提供该ADC所需的5V电源。图1所示的所有IC均采用3 mm × 3 mm LFCSP或3 mm × 5 mm MSOP小型封装,从而有助于降低电路板成本和空间。
电路中ADA4940-1的功耗不到9 mW。18位1 MSPS AD7982 ADC的功耗仅7 mW (1 MSPS时),远低于市面上的同类ADC。此功耗也随吞吐量而变化。ADR395功耗仅为0.7mW,使系统总功耗低于17 mW。

 
图1. 高性能18位差分ADC驱动器(简易原理图:未显示所有连接和去耦)
电路描述
诸如AD7982 18位1 MSPS PulSAR® ADC等现代高分辨率SAR ADC需要差分驱动器来实现最优性能。在这类应用场合,ADC驱动器接收差分或单端信号,并执行所需的电平转换以在适当的电平下驱动ADC输入端。
图1显示ADA4940-1差分放大器进行电平转换并驱动18位AD7982差分输入逐次逼近型PulSAR ADC。利用四个电阻,ADA4940-1既能以增益1来缓冲信号,也可放大信号获得更大动态范围。交流和直流性能兼容18位1 MSPS PulSAR® ADC AD7982和该系列的其它16及18位器件,采样率最高可达2 MSPS。该电路也可接受单端输入信号以产生相同的全差分输出信号。 
 
 AD7982采用2.5 V的VDD单电源供电。它内置一个低功耗、高速、18位采样ADC和一个多功能串行接口端口。基准电压(REF)从ADR395精密低压差(0.3 V)带隙基准源由外部获得,并可独立于电源电压来设定。ADA4940-1具有直流耦合输入和输出,并视需要执行一次差分或单端转差分转换。它还可以缓冲驱动信号。一个单极1.8 MHz R-C(33 Ω,2.7 nF)噪声滤波器放在运算放大器输出和ADC输入之间。该滤波器还可以将运算放大器输出与内部采样保持功能在ADC输入端所引起的切换突波隔离开来。
ADA4940-1由7 V电源(+6 V和–1 V)供电,这样对于ADC满量程输入必须在0V至5V之间摆动时,输出能够提供足够的裕量。
增益由反馈电阻(R2 = R4)和增益电阻(R1 = R3)比率来设定。此外,该电路可用于进行单端或差分输入转差分输出转换。需要时,可在输入端并联一个端接电阻。无论输入为单端还是差分输入,均可如 MT-076 教程 和DiffAmpCalc™差分放大器计算器 (www.analog.com/diffampcalc)所示来计算放大器的输入阻抗。
如果 R1 = R2 = R3 = R4 = 1 kΩ,单端输入阻抗约为1.33 kΩ。外部52.3 Ω端接电阻提供一个50 Ω源端接电阻。反相输入端的一个额外25.5 Ω(总共1025.5 Ω)可平衡驱动同相输入的50 Ω源端接电阻的并联阻抗(52.3 Ω || 50 Ω = 25.5 Ω)。但是,如果使用差分源输入,则差分输入阻抗为2 kΩ。此时,视需要使用两个52.3 Ω端接电阻来端接每个输入。

 
图2. 20 kHz信号、满量程以下0.5 dB、采样频率为1 MSPS的FFT曲线图(32,000点)
针对此电路上的测试,信号发生器产生一个10 V p-p差分输出。为了降低噪声,VOCM输入被旁路,并通过外部1%电阻来设置,以便在5V基准电源下获得最宽的输出动态范围。输出共模电压为2.5 V时,ADA4940-1各输出的摆幅在0 V至5 V之间,相位相反,向ADC输入端提供增益为1、10 V p-p的差分信号。FFT性能如图2所示,归纳如下:
- SNR = 95.06 dBFS (不含谐波)
- SINAD = 95.03 dBFS
- SFDR = 105.02 dBFS
- THD = −115.89 dBFS
INL和DNL性能如图3所示。
  
  

 
图3.20 kHz信号、采样频率为1 MSPS的INL和DNL曲线图
常见变化
经验证,采用图中所示的元件值,该电路能够稳定地工作,并具有良好的精度。其他模数转换器可以取代AD7982来实现所需的最高性能。 ADA4940-1/ ADA4940-2针对驱动16位和18位ADC而优化,性能下降少。采样速度更快的18位ADC包括AD7984 (1.33 MSPS)和 AD7986(2 MSPS)。差分16位ADC包括AD7688 (500 kSPS)和 AD7693 (500 kSPS)。
ADA4940-1/ADA4940-2轨到轨输出可驱动至每个供电轨的±0.5 V范围内,而交流性能不会明显下降。诸如AD8137和ADA4941-1 等其他差分ADC驱动器也可用来在重视速度、输入阻抗等因素的其他应用中取代ADA4940-1。
电路评估与测试
此电路将修改后的 EVAL-AD7982SDZ PulSAR AD7982评估板连接到转换器评估和开发板(EVAL-CED1Z)进行测试。
修改后的AD7982评估板可用于ADA4940-1差分ADC驱动器和ADC395基准电压源。
EVAL-AD7982SDZ是一款用户评估板,用以简化18位AD7982 PulSAR ADC的独立性能和功能测试。
EVAL-CED1Z板是一种使用ADI精密转换器的系统评估、演示和开发平台。它提供转换器和PC之间所需的通信,编程或控制器件,通过USB线收发数据(如图4和图5所示)。

 
图4. PulSAR ADC评估平台

 
图5. 测试设置功能框图
设备要求
除了上述两块评估板外,ADA4940-1还需要+6 V至–1 V的外部电源。EVAL-CED1Z采用壁式电源适配器提供+7.5 V直流电压。其他合适电压从EVAL-CED1Z供给AD7982评估板。
低失真信号源Audio Precision® SYS-2702用来实现所需性能。运行PulSAR评估软件需采用配有Windows® XP或Windows 7系统及USB端口的PC。
开始使用
  
按www.analog.com/EVAL-CED1Z 和www.analog.com/AD7982_adc_EVAL-CED1Z所述步骤安装软件。
将修改后的AD7982评估板接到EVAL-CED1Z。将+7.5 V壁式电源适配器接到EVAL-CED1Z。将+6 V至−1 V的外部电源接到AD7982评估板。
For more information on differential amplifier evaluation boards like the ADA49xx-1 EVAL-BRDZ, see the UG-132.
设置与测试
  
AD7982评估板使用Audio Precision SYS-2702信号源来提供输入信号。基于LabVIEW®的PulSAR评估软件用来控制Audio Precision输入信号,还能监控ADC输入和输出。
如图2、3和4所示,该软件可采集并处理INL、DNL和FFT数据。


