具后备电池的压电式能量收集器
详情介绍
概览
设计资源
评估硬件
产品型号带"Z"表示符合RoHS标准。评估此电路需要下列选中的电路板
- EVAL-CN0354-PMDZ ($40.00) Low Power Multichannel Thermocouple Measurement System with Cold Junction Compensation
- EVAL-SDP-CB1Z ($99.00) Eval Control Board
- SDP-PMD-IB1Z ($55.00) PMOD to SDP Interposer Board
驱动/参考代码
Software such as C code and/or FPGA code, used to communicate with component's digital interface.
电路功能与优势
该信号随后由24位 Σ-Δ 型ADC数字化,数字值通过I2C串行接口提供。设计采用PMOD形式,原型开发可迅速完成,且只需要非常少的PCB面积,特别适合需要精密热电偶温度测量的应用。

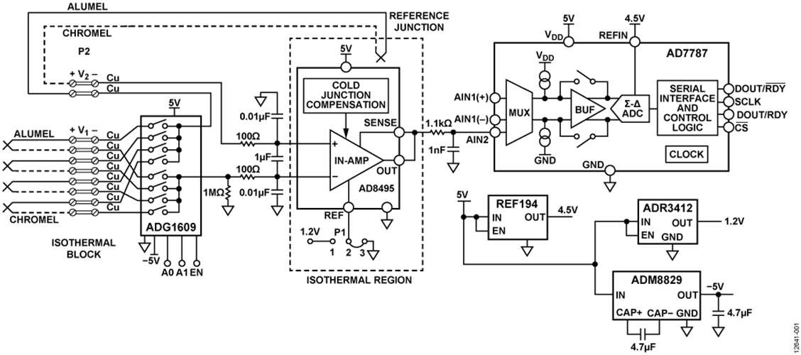
图1.多通道K型热电偶测量系统(原理示意图:未显示去耦和所有连接)
电路描述
等温模块输出端产生的热电偶电压与测量热电偶和等温模块(冷结)的温度之差成正比。
该信号由精密仪表放大器 AD8495放大,后者经过激光调整,针对K型热电偶可提供5 mV/°C的精密输出。AD8495还能提供0°C到50°C范围的冷结补偿。
图1还显示了第五个热电偶,其作用是抵消等温模块与AD8495冷结补偿电路之间的温度差所产生的电压。多路复用器使能时,由等温块处的热电偶连接形成的康铜(镍铝)—铜结与参考热电偶连接形成的铜—康铜(镍铝)结串联。由于等温块温度相等,该串联连接产生相等但极性相反的电压。在此条件下,AD8495内部冷结补偿电路补偿IC处的参考结,IC温度必须保持0°C至50°C之间。因此,第五个热电偶连接使得AD8495无需像通常情况那样直接安装在等温模块上。
AD8495的输出由1.1 kΩ/1 nF单极点滤波器滤波,该滤波器的−3 dB截止频率为145 kHz。其作用是使 AD7787 ADC输入端的宽带噪声最小。
AD7787是一款24位、低噪声、低功耗Σ-Δ型ADC,适合热电偶测量系统等低频测量应用。它内置时钟,无需使用外部时钟,输出数据速率可由用户配置。由于以较低的内部时钟频率工作,其功耗得以降低。该Σ-Δ型ADC具有一路差分输入和一路单端输入,通过多路复用器之后,任一输入都可以缓冲或不缓冲。
AD7787采用内部时钟工作,因此,用户不必为其提供时钟源。其输出数据速率可通过软件编程设置,可在9.5 Hz至120 Hz的范围内变化,更新速率较低时均方根(RMS)噪声为1.1 μV。在本电路中,AD7787以9.5 Hz的更新速率工作。内部时钟频率可以使用系数2、4或8进行分频,从而可以降低功耗。更新速率、截止频率和建立时间全都与时钟频率成比例变化。
AD7787采用2.5 V至5.25 V电源供电。工作电压为3 V时,最大功耗为225 μW。它采用10引脚MSOP封装。
热电偶信号调理
热电偶用于需要高温度范围的温度测量。因为这个原因,并且其成本也较低,所以人们往往优先选择热电偶,而不是电阻温度检测器(RTD)。然而,热电偶是非线性元件,其在不同温度产生的电压以不同的速率变化。例如,J型热电偶在25°C时变化幅度为52 μV/°C,150°C时变化幅度为55 μV/°C。K型热电偶更倾向于线性,温度高于0°C时变化幅度约为41 μV/°C。热电偶对于温度梯度的电压响应一般用六阶以上的多项式来描述。
图2显示了不同类型的热电偶在其工作温度范围内的塞贝克系数。从图中可看出,K型热电偶具有最宽的温度范围,可测量高达1250°C的温度。

图2.热电偶的塞贝克系数与温度的关系
由于热电偶的非线性特性,为了获得精确的温度读数,需要使用复杂的信号处理和信号调理, AD8495 为此提供了理想解决方案。
AD8495经过调整,在0°C至50°C参考结范围提供冷结补偿,并具有5 mV/°C的线性传递函数。在−25°C至+400°C的测量范围内,最大输出误差为±2°C。输出电压利用下式计算:
![]()
AD8495采用电路中的5 V单电源供电。输入结构为PNP晶体管,输入电压可以低至−200 mV,因而可以测量负温度。然而,为了处理负温度,必须让输出电压偏移,这是利用基准电压输入引脚(REF)来实现的。
REF引脚利用P1跳线接地时,系统可测量的最低温度为5°C。P1跳线还可以将REF引脚偏置电压连接到1.2 V ADR3412基准电压源,从而测量最低−235°C的温度。两种情况的对应温度范围参见表1。两种情况下的温度跨度均为 875°C。必须用基准电压源或缓冲放大器等低阻抗源驱动REF引脚,以防出现误差。
表1.采用5 V单电源时REF = 0 V和REF = 1.2 V对应的测量范围
| REF引脚电压 | 温度范围 |
| 0 V 或接地 | 5°C 至 880°C |
| 1.2 V | -235°C 至 +640°C |
热电偶开路检测
AD8495 可以检测热电偶开路或损坏情况。AD8495的输入为PNP晶体管的基极,因此偏置电流总是流出输入端。若有输入开路,输出就会变为供电轨之一。通过一个1 MΩ电阻将负输入接地,将导致AD8495输出在热电偶开路情况下达到高供电轨。四个通道中若有任何通道不使用,应将其输入端接,防止AD8495在该通道接通时达到正供电轨。1 MΩ电阻还提供偏置电流接地回路。
AD8495具有高共模抑制性能,能够将热电偶长引线拾取的共模噪声降至最低。该放大器的高阻抗输入端允许轻松添加额外的滤波措施,以便更好地消除电磁干扰和射频干扰(EMI/RFI)。
电源考虑
图1中的电路采用5 V单电源供电,该电源为 ADG1609、AD8495、AD7787的VDD引脚、REF194、ADR3412 和 ADM8829供电。
REF194为AD7787提供4.5 V基准电压。ADR3412为AD8495的REF输入提供1.2 V可选偏移电压。跳线P1可将REF引脚连接到1.2 V或地。
开关电容电压反相器 ADM8829 提供多路复用器ADG1609所需的−5 V电压,以支持负温度测量。
表2列出了电路中各器件的功耗(基于数据手册技术规格)。设计的最大功耗为1.56 mA。注意,最大功耗是由开关电容电压反相器ADM8829引起的。若有负电源来驱动ADG1609的VSS引脚,则可不使用该反相器,总电流将降至约556 μA。
表2.电路功耗
| 产品型号 | 最大功耗 |
| AD8495 | 250 µA |
| AD7787 | 160 µA |
| ADG1609 | 1 µA |
| REF194 | 45 µA |
| ADR3412 | 100 µA |
| ADM8829 | 1000 µA |
注意,总电流为1556 μA。
测试结果
在−25°C至+400°C范围内,对于0°C至50°C的参考结温度,AD8495的最大温度误差为±2°C(由热电偶非线性引起)。如需更宽的温度范围或更高的精度,必须使用线性校正算法,这可通过软件实现。关于非线性校正的讨论,请参见AN-1087 应用笔记“使用 AD8494/AD8495/AD8496/AD8497时的热电偶线性化”。图3显示了电路使用和不使用校正算法两种情况下的线性误差。

图3.使用和不使用校正算法两种情况下的线性误差
系统噪声在受控温度环境下测试,以便检查系统的无噪声码分辨率。图4显示了噪声分布图,涵盖大约1098个代码。对于24位分辨率和900°C的跨度,1 LSB = 900°C/224 = 0.07°C分辨率。
图4.电路的噪声分布直方图(禁用输入缓冲器AD7787,输出数据速率= 9.5 Hz)
无噪声码分辨率计算如下:
![]()
常见变化
本设计也可利用 AD594/ AD595实现,后者也是单芯片热电偶信号调理放大器,提供10 mV/°C输出。
AD8495 还有其它版本,如 AD8494、 AD8496 和 AD8497等,它们分别适用于不同的热电偶类型、环境温度范围和测量温度范围,如表3所示。
表3.AD849x ±2°C精度温度范围
| 器件 | 热电偶类型 | 最大误差 | 环境温度范围 | 测量温度范围 |
| AD8494 | J | ±2°C | 0°C 至 50°C | -35°C 至 +95°C |
| AD8495 | K | ±2°C | 0°C 至 50°C | -25°C 至 +400°C |
| AD8496 | J | ±2°C | 25°C 至 100°C | 55°C 至 565°C |
| AD8497 | k | ±2°C | 25°C 至 100°C | -25°C 至 +295°C |
电路评估与测试
需要以下设备:
- EVAL-CN0354-PMDZ 评估板
- EVAL-SDP-CB1Z 系统演示平台
- PMD-SDP-IB1Z,SDP-I-PMOD 转接板
- CN0354 评估软件
- 6 V壁式电源适配器
- PC(Windows 32位或64位)
CN-0354评估套件包括一张光盘,其中含有自安装软件。该软件兼容Windows® XP (SP2)、Vista (32位和64位)及Windows 7(32位和64位)。如果安装文件未自动运行,可以运行光盘中的setup.exe文件。请先安装评估软件,再将评估板和SDP板连接到PC的USB端口,确保PC能够正确识别评估系统。利用该软件可以对串行接口进行全面配置。为了确保正常工作,主机和从机的配置必须匹配。
软件操作详见 CN-0354 软件用户指南。
电源要求
EVAL-CN0354-PMDZ 评估板必须采用5 V电源供电。建议电源至少提供2 mA电流。如果直接从PMD-SDP-IB1Z转接板供电,应确保电源经过良好的滤波且无数字噪声。
测试设置功能框图
图5显示测试设置的功能框图;图6显示EVAL-CN0354-PMDZ评估板的照片。

图5.测试设置功能框图

图6.EVAL-CN0354-PMDZ评估板
讨论
样片申请及购买
样片
- 加入我的myAnalog 登录 myAnalog




