太阳能供电型转换器可延长低功率 3V 主电池应用中的电池寿命
详情介绍
概览
产品详情
The Altera® Stratix® V GX FPGA Development Kit provides a complete design environment that includes all the hardware and software you need to begin developing FPGA designs immediately. The development kit is RoHS compliant. You can use this development kit to do the following:
- Develop and test PCI Express® (PCIe®) designs at data rates up to Gen3 using the PCIe short card form factor-compliant development board.
- Develop and test memory subsystems for DDR3, QDR II+, or RLDRAM II memories.
- Use the high-speed mezzanine card (HSMC) connectors to interface to one of over 35 different HSMCs provided by Altera partners, supporting protocols, such as Serial RapidIO®, 10 Gbps Ethernet, SONET, CPRI, OBSAI, and others.
 
 
          DK-DEV-5SGXEA7N Dev Kit
 
 
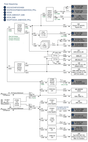
          DK-DEV-5SGXEA7N Power Tree
| Rail / Function | Part Number | General Description of Part | 
| 0.85V: VCCINT (FPGA Core) | LTC3880 | Dual output PolyPhase step-down DC/DC controller with digital power system management. | 
| 5V: System Power | LT3009 | 3μA IQ, 20mA Low Dropout Linear Regulators | 
| 5V, 3.3V, 1.8V, 1.5V: System Power | LTM4628 | Dual 8A or Single 16A µModule regulator | 
| 1.0V: VCCR, CVVT 1.5V : VCCD_FPLL, VCCH_GXB, VCCPT | LTM4614 | Dual 4A per channel low Vin DC/DC µModule regulator | 
| 3.0V: VCCA_GXB | LT3021 | 500mA, Low Voltage, Very Low Dropout Linear Regulator | 
| 2.5V: VCCA_FPLL, VCCPD_PGM | LT3080-1 | Paralellable 1.1A Single Resister Low Dropout Regulator | 
| 12V, 3.3V: System Power | LTC3885 | Dual, Multiphase Synchronous DC/DC Controller with Differential Remote Sense | 
| 1.0V: ENET_DVDD 1.5V : VCCIO_HSMB | LTC3025-1 | 300mA Micropower VLDO Linear Regulator | 
| 2.5V: VCCIO 1.5V : VCCIO | LT3029 | Dual 500mA/500mA Low Dropout, Low Noise, Micropower Linear regulator | 
| 1.8V: VCCIO | LT3022 | 1A, 0.9V to 10V, Very Low Dropout Linear Regulator | 
| 2.5V: System Power | LT3083 | Adjustable 3A Single resistor Low Dropout Regulator | 
| Housekeeping system power and power management | LTC2915 LTC2418 LTC4357 LTC2990 LTC4352 | Voltage and current monitor, AD Convertor, Hot Swap Controller, Ideal Diode | 
 
 
          DK-DEV-5SGXEA7N Block Diagram











 
 
             
 
            