登录
|
免费注册
快易购首页
|
技术文库
|
行业动态
|
数据上传
|
创客窝
网站导航
|
联系客服
|
应用与设计
应用与设计
请输入需要搜索的应用
Circuit Collections
LTM4632 3.3V 输入、1.5V/3A VDDQ、0.75V/±3A VTT 和 10mA VTTR 设计
Analog
下载资料
详情介绍
概览
产品详情
产品详情
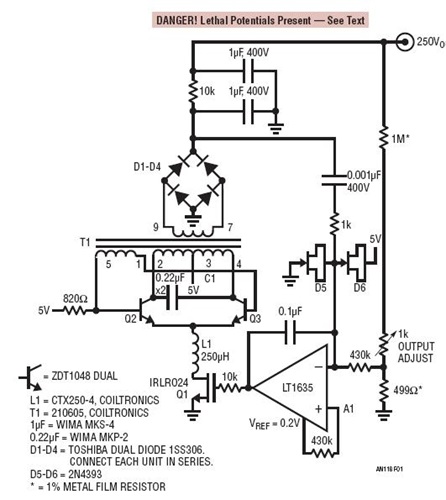
<img src='http://www.analog.com/-/media/analog/en/circuit-collections-images/ltc/404-circuit-1.jpg?la=en&w=435' alt='Royer Topology Achieves 100μVp-p Noise at 250V Output'>
通过最大限度地减少功率驱动级中的高频谐波,该电路的谐振 Royer 拓扑结构在 250V 输出条件下实现了 100μV
P-P
噪声。自振荡谐振 Royer 电路由 Q2、Q3、C1、T1 和 L1 组成。流过 L1 的电流导致 T1、Q2、Q3、C1 电路以谐振的形式振荡,并为 T1 的主端提供正弦波驱动,最终在副端的两端上出现类似正弦波的高压波形。T1 的整流和滤波输出被反馈至放大器基准 A1,这给 Q1 电流宿施加了偏置,从而在 Royer 转换器的周围构成了一个控制环路。L1 可确保 Q1 在高频条件下维持恒定的电流。μA 级的输出电流允许在输出滤波器中使用 10k 电阻器。这极为有助于以非常少的功率损耗来提升滤波器性能。至 A1 负输入的 RC 通路与 0.1μF 电容器相结合以补偿 A1 的环路。D5 和 D6 (低漏电箝位器) 用于在启动及瞬变过程中保护 A1。尽管图 2 的集电极波形发生失真,但不存在高频成分。
相关分类
电源管理
Ultralow Noise Regulators
相关产品
LT1635
文档
查看全部 (1)
应用笔记 (1)
应用笔记
(1)
PDF
2.00M
AN118 - High Voltage, Low Noise, DC/DC Converters
相关型号
相关型号
制造商
描述
LTM4632
Analog
用于 DDR-QDR4 存储器的超薄、三路输出、降压型 μModule 稳压器